| |
back |
 |
|
The following description shows how DSP functions - FFT and multiplications
- can be optimally designed to suit an FPGA by using its architecture
to advantage and by considering a number of possible design approaches.
The Challenge
An FPGA system was to be designed for a signal processing application
involving a 128-point Fast Fourier Transform with Hamming weighting.
The absolute values of the transformed spectral values were to be
calculated following the FFT. The resulting values were to be sorted
according to size. One complete FFT stage was to be completed within
256ns. The input data to the FFT - held ready in two's complement
form in internal RAM blocks - was 8-bit wide. The precision was
to be increased by one bit after each FFT stage, so that the data
attained a width of 15 bits by the last, i.e. seventh, stage. These
were the conditions.
|
|

Schematic Block Diagram
|
|
It was decided to implement these functions, along with another
couple of tasks, in two Xilinx XCV1000-6 FPGAs. Unfortunately the
5V compatibility requirements of the I/Os did not allow an upgrade
to the faster and larger Virtex-E family, neither was it possible
to introduce a further power supply layer to the board.
One approach to the realisation of these functions using a combination
of FPGA and DSP chips was rejected, since the required performance
would have necessitated too many DSPs working in parallel. The functionality
of the FPGAs was described using the hardware description language
VHDL and by putting the Xilinx Core Generator to good use. Synthesis
was carried out using a generic tool. The Xilinx Floorplanner was
indispensable for the backend flow, allowing component placement
in a core with an impressive 98% LUT utilisation.
VHDL
Hamming Window
Applying a Hamming Window to the input data prior to the FFT helps
reduce the number of inaccurate spectral lines arising owing to
the discrepancy between the width of the sampling window and the
periodicity of the input signal. In practice, applying a Hamming
Window to the input involves multiplying all the spectral values
with a set of predefined coefficients. In this case, 128 input data
words, each 8 bits wide (a total of 16 data words are decoded from
each of the eight incoming data streams), are each multiplied with
an eight-bit coefficient to give an eight-bit result with a precision
sufficient for this case.
It was clear from the outset that implementing this design on an
FPGA would demand a very high utilisation, so that resources would
have to be carefully allocated. On the other hand, the speed of
computation played a very important role, since the next set of
input data would be ready and waiting after 256ns. For this reason,
several approaches to the realisation were considered, and various
possibilities were tried out:
1. Parallel construction of shared 8*8 bit multipliers using Core
Generator elements
2. 8*8 bit multipliers described in VHDL using register stages
3. VHDL description of serial multipliers
4. Parallel construction of 8*8 bit constant multipliers
For the second approach, the 8*8 bit multiplication was described
with combinational logic (non-clocked), followed by the required
number of register stages. The synthesis tool generated a clocked
multiplication by assigning the register stages as appropriate within
the multiplier. The main disadvantage with this approach is that
the multiplier would have had to be replicated 128 times, which
was just not possible with the resources available. The third approach
also required the replication of a serial multiplier 128 times,
which would have required a great many resources, if not quite as
many as required by the second approach. The construction of a serial
multiplier is described in more detail in the following FFT section.
Implementing constant multipliers - the fourth approach - would
of course have been ideal for realisation of the Hamming Weighting
Window, however the 128 multipliers required in this case would
have needed more than the available resources. Most suitable therefore,
on account of the large number of simultaneous multiplication operations
required, was the first approach.
In all, only eight parallel multipliers were constructed, each
of which was used 16 times within each cycle. Since a new data set
is available every 256 ns, exactly 16 multiplications can be performed
using a system clock with 16ns period. The coefficients are stored
in eight ROMs, each 16 words deep. The ROMs are addressed using
the addresses for the RAMs in which the input data is stored. This
allows 128 parallel multiplications to take place within the allotted
256ns using only eight multipliers. Following the coefficient multiplication
stage, the data packets exiting each multiplier undergo parallel/serial
conversion and are subsequently divided into 16 serial data streams
for further processing in the following FFT stage.
|
|

Data Decoding and Hamming Weighting
|
FFT
The Fourier Transform is used to determine the constituent frequencies
of a time domain signal so that the signal can be described in the
frequency domain, where it is easier to perform certain processing
functions. The time domain signal is observed over a particular duration
(sampling window) and sampled. The samples are used to calculate the
frequency spectrum of the observed signal. A periodic signal with
a frequency of f0 Hz would, under ideal conditions (well-chosen sampling
window, no rounding errors), yield an amplitude maximum at frequency
f0. The Fast Fourier Transform (FFT) allows optimisation of the computational
effort by parallel processing of the input signal in the time domain.
The 128-point FFT to be realised was built up in an entirely modular
manner, in order to describe each module optimally with respect
to data width and the required number of computations, and to reproduce
each module only as often as necessary. As mentioned in the introduction,
the FFT consists of seven stages (128 points = 27). The input data
is eight bits wide - the result of the Hamming weighting - and increases
by one bit at each stage to attain the precision required for this
application.
|

FFT consisting of seven Processing Stages
|
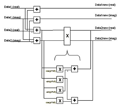
Each stage is in turn divided into the required 64 Butterfly processor
elements. "Butterfly" refers to the characteristic construction
of the processor element. Two data streams are input to the Butterfly,
where, in its most elaborate form, the inputs represent complex numbers.
These data streams consist of sine and cosine elements. The output
of the Butterfly comprises two (usually complex) data streams. The
computations within a Butterfly can be reduced to four real multiplications
and six real additions, or three real multiplications and seven real
additions, depending on which calculation can best be simplified.
|
|

Complex Butterfly PE
|
For 128 input data streams, 64 Butterfly PEs per FFT stage have to
be constructed. The data remains in two's complement form all through
the FFT. To keep the entire structure as simple as possible, it is
necessary to consider which reductions can be carried out within each
PE. For example, no complex data is present at the first stage, i.e.
the imaginary elements in the PE can be ignored. Furthermore, the
results of the multiplication with sine and cosine values of certain
angles are easy to compute and do not require an entire Butterfly
PE construction.
For the construction of a complex PE, several possible approaches
were tried as for the Hamming Weighting already described. For realising
the multiplications, essentially the same approaches as in the previous
chapter were considered. The possibilities for realising the additions
were easy to determine - either serial or parallel, depending on
the type of the preceding multiplications.
Only the serial multipliers proved to be able to deliver the desired
result, since all other approaches would have led to more than 100%
utilisation of the FPGA. After all, several hundred multiplications
are required, with increasing width. A serial multiplication with
two's complement numbers is constructed as follows:
For each calculation, two multiplications and the subsequent addition
or subtraction are combined (see Fig.). The following two signed
terms arise
Acos(x) - Bsin(y) and Acos(x) + Bsin(y)
Where x and y are constant for each Butterfly PE, and A and B represent
the numbers to be multiplied. Under closer examination of the first
term, we can see that, if A and B can only take on values of 0 or
1, there are only four possible results:
0, -sin(y), cos(x) and cos(x) -sin(y).
These values are stored in ROMs and addressed using the address
resulting from combining the data streams A and B. The ROM outputs
then have to be accumulated together, since the ROM table has to
be addressed a total of eight times for an 8-bit serial multiplication.
The configurable accumulator of the Xilinx Core Generator is used
to this end. Note that due to the two's complement representation
of the values, the most significant bit must be subtracted and not
added. Furthermore, care must be taken to erase the ROM contents
at the address after each accumulation iteration, since these would
present erroneous initial values for the next iteration.
The results at the outputs are now ready, albeit in parallel form,
and must therefore undergo another parallel-serial conversion. Furthermore,
the timing must be adapted to the duration of the processing cycle.
Since new data arrives every 256ns, it makes sense to maintain this
time-frame throughout all stages. This is achieved by using area-efficient
SRLs (Shift Register LUTs). SRLs are by no means new components,
they simply feature an alternative switching within the LUT of the
CLB. In addition to other more complex functions, they can incorporate
a shift register of up to 16 bits in length, and are therefore very
economical as regards area. The shift registers become shorter and
shorter with each stage of the FFT, since the relevant data of the
serial data stream increases by one bit at each FFT stage, so that
the throughput through the functional part takes longer. Since the
last stage is 15 bits wide however, there is still enough time for
the necessary calculations.
|
|

Serial Multiplication
|
| Absolute
Value
The absolute value of a complex number is usually calculated by
squaring the real and imaginary parts, summing these and then calculating
the square root of the sum. Since the absolute values in this case
are only needed for a sorting operation, we can dispense with the
square root. However, squaring means that two 15-bit values must
be multiplied together, and this a total of 64 times. This gives
in all 128 15-bit by 15-bit multiplications and 64 31-bit additions.
None of the various possibilities considered yielded a solution
that would have had room in the FPGA whilst satisfying the timing
requirements. This method of calculating the absolute value could
therefore not be implemented.
An approximation formula was used instead, which fortunately does
not adversely affect the result from a system point of view. To
obtain the approximate value, the imaginary part is compared to
the real part, and half of the smaller value is added to the larger
value. Greatest errors arise only when both imaginary and real parts
are equal.
For practical purposes, the serial data from the FFT must first
undergo a serial-parallel conversion. Then the presence of negative
values must be determined. Should this be the case, a two's complement
conversion is performed, since only the positive values are relevant
for calculating the absolute value of the complex number. Two's
complement conversion involves inverting all the bits and then adding
a 1.
This is achieved by EXOR-ing in a loop all the bits with the sign
bit. If the sign bit is 0, the original bit values remain unchanged,
if the sign bit is 1, the original bits are inverted. All that remains
is to add the sign bit to the result to give the smallest possible
realisation in hardware of a two's complement conversion.
Comparing the two positive values, halving the lesser value by
a bit-shift to the right, and adding the two values are all described
in VHDL in such a way that the synthesis tool recognises what is
happening and utilizes the appropriate soft macros accordingly.
Sort
The Sorter has to sort the absolute values according to size. The
biggest challenge here was to sort the 15-bit values within the
available 256ns, ready in time for the next set.
To achieve this performance, it was necessary to double the clock
frequency to 125MHz. This was achieved, skew-free, by implementing
a DLL (Delay-Locked Loop) on the FPGA. Since 32 clock cycles are
now available, a hierarchical comparison tree could be built for
the parallel input data, in which pairs of values are compared with
each other. In the first stage, 32 pairs of values are compared,
the second stage takes the results of the first stage and uses these
to compare 16 value pairs, and so on until the last - sixth - stage
compares the remaining two values. Six clock cycles are thus required
to determine the largest value. In the space of 32 clocks, the five
largest values can therefore be determined from among the 64 candidates.
The largest value found in each case must of course be excluded
from the subsequent comparisons by masking it out, otherwise the
same value would be found each time. Since 30 clock cycles are required
for the location of the five largest values (six clocks for each
iteration through the comparison tree), and only 32 clocks are available
in all, the masking must be done asynchronously. These asynchronous
reset pulses, which had to be applied within the available time,
caused the greatest difficulties as regards timing when the netlist
was being generated.
Conversion to Gates
The interface between the first and second Virtex chip is located
between the FFT and absolute value calculation. At this point, the
data are presented in serial form, thereby satisfying the I/O capacities.
Since the design is particularly Core-intensive, the synthesis,
which regards the Cores as black boxes, was able to run through
quite rapidly. However, it turned out that an automatic place-and-route
was not possible with these chips. The first chip (performing Hamming
Weighting and FFT) is utilized to 98%, whereby a great advantage
is that the data flow is very straightforward.
The data flow in the second chip is also quite straightforward
while calculating the absolute values, but becomes more complicated
when we reach the Sorter, since a large value located by the comparison
tree has a direct influence on all the preceding stages of the tree.
Further difficulties in placing the components in this FPGA, and
particularly when routing, is the fact that the second FPGA has
several other functions as well as all of the block RAMs and a multitude
of nets with high fanouts from the centre of the chip to the edges,
which is where the block RAMs are located. This problem was addressed
by replicating the functions driving these nets.
The entire structure for both chips had to be created by manual
placement, which turned out to be very demanding. It was even necessary
to change the predefined placement macros for certain Core elements,
in order to be able to place them closer to other elements. The
Xilinx back end tools processed the design quite rapidly with the
aid of the generated floorplan files, and yielded the desired result
which was then verified by static timing analysis and appropriate
timing simulations.
Conclusion
To conclude this - at times very detailed description - it is worth
noting that, for this application, the effort in trying out various
approaches using small examples with an eye towards timing and the
available resources certainly paid off, since without this structured
and detailed preparatory work, the entire project would have capitulated
due to the complexity of the functions.
The design was optimally adapted to suit the technology, for which
detailed knowledge was required. This knowledge, combined a good
measure of stamina and a willingness to try new approaches, made
the realisation of the design possible.
A different chip with a different technology would certainly have
demanded entirely different approaches to a solution. For example,
looking at the Xilinx VirtexII family - which could not be implemented
at the time - a realisation of this design would have been quite
different, and in some places would have been considerably easier
owing to the availability of the parallel multipliers. However,
these chips will also doubtlessly be faced with designs which take
them to their limits, demanding experience and an in-depth knowledge
of the tools and technology.
|
|
|